Dream liner down in India on air port

Ad: This forum contains affiliate links to products on Amazon and eBay. More information in Terms and rules


Everybody (including Air India) already knows this. They are just trying to deflect and string it along as long as they can.
 
Everybody (including Air India) already knows this. They are just trying to deflect and string it along as long as they can.
The Air India pilots' association believed it was software which may have cut the fuel off.

The questions that most of us have:

1. Was the fuel cutoff triggered mechanically or electronically?

2. How does the black box record electronic shutoffs of the fuel system?



If you have a source, please share! I can't find anytyhing.
 
The Air India pilots' association believed it was software which may have cut the fuel off.

The questions that most of us have:

1. Was the fuel cutoff triggered mechanically or electronically?

2. How does the black box record electronic shutoffs of the fuel system?



If you have a source, please share! I can't find anytyhing.

Of course the pilot's association says that. Its their job to support the pilots. Its in their best interests.

1. The Fuel cut-off is primarily mechanically controlled. The cut-off is not controlled by software. Everyone from Boeing, The FAA, and even Air India have explained this.


2. The FDR cannot pickup electronic shut offs because its manual. Now if the FDR will show that they were mechanically switched off? I assume yes, its easy to indicate if a switch is on or off with a signal. But I'm unfamiliar with the 787s FDR.
 
That source unfortunately does not answer the questions that I asked. All the sources that have been linked to state that there was no mechanical failure of the engines. That's compatible with the Air India pilots' association's assertion that it was a software glitch.

Unless we have a source that credibly counters the software glitch argument, then it's an unanswered question and we have to wait for the full report to come out. That's why I'm asking whether the black box recorded a software trigger of the fuel cutoff. I can't find any sources online regarding this subject.

Sorry for repeating myself, but there is a software override for the fuel system that will trigger a fuel cutout, according to Mary Schivao, a former inspector general for the Department of Transportation.


I'm sorry to say that there are no other sources on the TCMA system which supposedly cut off fuel on the 2019 ANA flight. I checked through numerous Japanese records using Japanese-language search engines and could find nothing of use to this conversation. The only thing that I can share that's useful is that the TCMA system only engaged on the ground, after landing.

I do know that the FADEC automatic engine control system (which is linked to the TCMA system) has caused crashes in the past in other aircraft models, such as the 2015 Seville Airbus crash. The Airbus suffered a loss of power shortly after takeoff and had to make an emergency landing. It turned out to be a software issue which three of four engines had had their torque data wiped, which led to the software glitch.


This is unfortunately the reality of complex electronic systems: very minor errors can cause catastrophic problems.
 
Last edited:
That source unfortunately does not answer the questions that I asked. All the sources that have been linked to state that there was no mechanical failure of the engines. That's compatible with the Air India pilots' association's assertion that it was a software glitch.

Unless we have a source that credibly counters the software glitch argument, then it's an unanswered question and we have to wait for the full report to come out. That's why I'm asking whether the black box recorded a software trigger of the fuel cutoff. I can't find any sources online regarding this subject.

Sorry for repeating myself, but there is a software override for the fuel system that will trigger a fuel cutout, according to Mary Schivao, a former inspector general for the Department of Transportation.


I'm sorry to say that there are no other sources on the TCMA system which supposedly cut off fuel on the 2019 ANA flight. I checked through numerous Japanese records using Japanese-language search engines and could find nothing of use to this conversation. The only thing that I can share that's useful is that the TCMA system only engaged on the ground, after landing.

I do know that the FADEC automatic engine control system (which is linked to the TCMA system) has caused crashes in the past in other aircraft models, such as the 2015 Seville Airbus crash. The Airbus suffered a loss of power shortly after takeoff and had to make an emergency landing. It turned out to be a software issue which three of four engines had had their torque data wiped, which led to the software glitch.


This is unfortunately the reality of complex electronic systems: very minor errors can cause catastrophic problems.

Actually it did answer the question. You asked if the switches are mechanical or software driven. They are mechanical, not software driven.

One final time…

The incident you speak of, the ANA flight's fuel shut off, involved an unrelated system, meaning not related to the fuel cutoff switches which are not software driven. The ANA flight involved the TCMA (Thrust Control Management Accommodation) system which is actually designed to shut off the engines on the ground to prevent an overspeed condition. The TMCA, is a safety feature designed to prevent over-thrust situations and engine overspeed by automatically reducing or cutting engine power in specific fault conditions.

The software glitch caused the TCMA to shut the engines off when the pilots activated the thrust reversers upon landing.

So again…

The incident you keep referring to has nothing to do with the switches which are suspected of being the cause of this crash. Those can only be turned off my manually moving the switch.

Both the FAA, Indian Safety Inspectors, and Air India have now publicly stated the aircrafts switches were shut off, and then back on, and that the engines had begun to recover but it was too late.

Of course we have to wait for the investigation to conclude. Thats all we can do. Nobody here is an inspector involved in the investigation.
 
Last edited:
That source unfortunately does not answer the questions that I asked. All the sources that have been linked to state that there was no mechanical failure of the engines. That's compatible with the Air India pilots' association's assertion that it was a software glitch.

Unless we have a source that credibly counters the software glitch argument, then it's an unanswered question and we have to wait for the full report to come out. That's why I'm asking whether the black box recorded a software trigger of the fuel cutoff. I can't find any sources online regarding this subject.

Sorry for repeating myself, but there is a software override for the fuel system that will trigger a fuel cutout, according to Mary Schivao, a former inspector general for the Department of Transportation.


I'm sorry to say that there are no other sources on the TCMA system which supposedly cut off fuel on the 2019 ANA flight. I checked through numerous Japanese records using Japanese-language search engines and could find nothing of use to this conversation. The only thing that I can share that's useful is that the TCMA system only engaged on the ground, after landing.

I do know that the FADEC automatic engine control system (which is linked to the TCMA system) has caused crashes in the past in other aircraft models, such as the 2015 Seville Airbus crash. The Airbus suffered a loss of power shortly after takeoff and had to make an emergency landing. It turned out to be a software issue which three of four engines had had their torque data wiped, which led to the software glitch.


This is unfortunately the reality of complex electronic systems: very minor errors can cause catastrophic problems.

I can say with 99.9% certainty that there is NO software involved. It is purely a simple on/off mechanical switch sending a continuous powered or unpowered signal to the fuel control shut off valve. This is a critical operation so MUST work and adding any software between the switch and valve introduces the possibility of something that can fail.

Ask this simple question. What can software possibly add to a simple on/off switch in this case? It could make the shut off valve close more slowly but that would do damage to the engine as it is essential that the valve closes "instantly". It can not make the valve close quicker. So - what possibly could software do to improve on the functioning of this shut off system?
 
I can say with 99.9% certainty that there is NO software involved. It is purely a simple on/off mechanical switch sending a continuous powered or unpowered signal to the fuel control shut off valve. This is a critical operation so MUST work and adding any software between the switch and valve introduces the possibility of something that can fail.

Bold part is the best explanation.
 

But that article doesn't lay out where the actual toggles were laid. It's one of two positions.

If they're in shutdown, we know that it was either a mechanical failure of the switch-locks, or a deliberate shutoff.

If those switches are forward, that's a software/electronics issue.

The fact that the article doesn't say one way or the other where those toggles actually were, physically, is interesting to put it mildly.
 
But that article doesn't lay out where the actual toggles were laid. It's one of two positions.

If they're in shutdown, we know that it was either a mechanical failure of the switch-locks, or a deliberate shutoff.

If those switches are forward, that's a software/electronics issue.

The fact that the article doesn't say one way or the other where those toggles actually were, physically, is interesting to put it mildly.

However there is no software between the switches and the shutoff valve. Its only mechanical.

What we need to hear is the rest of the CRV. Remember one article stating the pilot who asked the other one why he turned them off? The article said the pilot began to panic, while the other remained calm…

Unfortunately, they are holding off releasing the entire CRV transcript.
 
However there is no software between the switches and the shutoff valve. Its only mechanical.

What we need to hear is the rest of the CRV. Remember one article stating the pilot who asked the other one why he turned them off? The article said the pilot began to panic, while the other remained calm…

Unfortunately, they are holding off releasing the entire CRV transcript.

I can't say what caused this; no one here can. What I am comfortable saying is that the dribs and drabs coming out, even with the "transparent" preliminary report, is not convincing to me.

As my buddy Rob said, "Tell me about the fucking dog." I want to know exactly where each fuel-toggle was, and I'd sure like to know the history of their movements from the inception of that flight. I take you at your word that there's no software-interrupt, as M MIflyer too pointed out above. Assuming you both are right, the actual position of the toggle-switches really matters.

It doesn't smell right, to me.
 
However there is no software between the switches and the shutoff valve. Its only mechanical.

What we need to hear is the rest of the CRV. Remember one article stating the pilot who asked the other one why he turned them off? The article said the pilot began to panic, while the other remained calm…

Unfortunately, they are holding off releasing the entire CRV transcript.

The other item that must be considered is who actually did turn off the switches. Was it the person who was asked the question or the one who said the words?

It is natural to expect that the person who asked why was not the person to turn them off but it is equally true that the best deflection for his actions that a person who had planned such a crash could put on the CVR would be to ask that exact question. Instantly that makes him appear innocent.

Releasing the CVR transcript will no doubt provide a lot of clarity but transcripts do not include the tone of voice and the investigators will definitely be listening to that as well as the actual words. The refusal to release the transcript may be because the words, when written as a transcript, convey the opposite message to what the tone suggests. It may equally be true that the transcript words were not a deflection.

For those questioning why it took so long to reset the switches you must remember that the first cockpit indication would be the EGT collapsing and in most cases the instant reaction, after the reaction time delays* that all persons have, is to expect a flameout and hit the relight switch. Then they would be looking at all the more likely scenarios for that type so would be checking that the correct tanks had been selected, not empty ones. Checking the fuel shut off switches would not be high on the list of likely problems as it requires a deliberate physical action - one that no reasonable person would expect.

*Years ago I did defensive driving training. Part of the program was to travel at a fixed speed on the training track. When the instructor pressed a hidden button two things happened - a loud bang and a piece of chalk was spat out of a dispenser on the back and on to the ground. The moment the students foot hit the brake pedal a second chalk was launched and then, when the car was fully stopped, you got out and using a tape measured how far you travelled from the bang to where you actually started to brake and then how far you actually travelled from the bang to stop.

Frightening. It forces you to fully understand why you must keep one average car length behind the car in front for every 10mph/15kmh of speed you are travelling at - that is just the distance you will travel before you react.
 
The other item that must be considered is who actually did turn off the switches. Was it the person who was asked the question or the one who said the words?

It is natural to expect that the person who asked why was not the person to turn them off but it is equally true that the best deflection for his actions that a person who had planned such a crash could put on the CVR would be to ask that exact question. Instantly that makes him appear innocent.

Releasing the CVR transcript will no doubt provide a lot of clarity but transcripts do not include the tone of voice and the investigators will definitely be listening to that as well as the actual words. The refusal to release the transcript may be because the words, when written as a transcript, convey the opposite message to what the tone suggests. It may equally be true that the transcript words were not a deflection.

For those questioning why it took so long to reset the switches you must remember that the first cockpit indication would be the EGT collapsing and in most cases the instant reaction, after the reaction time delays* that all persons have, is to expect a flameout and hit the relight switch. Then they would be looking at all the more likely scenarios for that type so would be checking that the correct tanks had been selected, not empty ones. Checking the fuel shut off switches would not be high on the list of likely problems as it requires a deliberate physical action - one that no reasonable person would expect.

*Years ago I did defensive driving training. Part of the program was to travel at a fixed speed on the training track. When the instructor pressed a hidden button two things happened - a loud bang and a piece of chalk was spat out of a dispenser on the back and on to the ground. The moment the students foot hit the brake pedal a second chalk was launched and then, when the car was fully stopped, you got out and using a tape measured how far you travelled from the bang to where you actually started to brake and then how far you actually travelled from the bang to stop.

Frightening. It forces you to fully understand why you must keep one average car length behind the car in front for every 10mph/15kmh of speed you are travelling at - that is just the distance you will travel before you react.

My personal guess is still that it was the Capt. he would have two hands free, whereas the FO would have both hands on the yoke. I speculate that is why it took so long to turn them back on as well. He had to reach down with one hand while maintaining control of the aircraft.
 
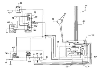
Here's a schematic of Boeing's patent on the TCMA system. It's designed so that the hydromechanical units (HMU) which deliver fuel have multiple cutoffs. I believe a single active cutoff signal (out of several) will cut fuel. Although there are multiple inputs that modify that signal, such as the landing gear detection system. The TCMA system exists to prevent fuel from flowing to the engines during a fire (fire is not listed as the reason though) or if the engines are producing thrust after landing. For this reason, the main circuit is wired into the throttle. If the throttle is at idle, then fuel is automatically cut off.

But it appears that these are not simple on-off switches and that both FCUs are (16) wired into electronic control units, or electronic engine control (EEC) units.

Schiavo's argument is that erroneous sensor data led to the system activating while the plane was in the air. Going off the schematic, I believe it is possible to tell whether the FCU switches are electronically or physically moved, but it's dependent on how they've wired the firmware controller which governs the EEC system.

The reason the ANA flight in 2019 wasn't considered very severe is because the plane had already touched down and the system engaged when the thrust reversers were active. The investigators assumed that the engines were accidentally put into idle, which would have triggered the fuel cutoff. However, this report was never made public and we have no idea what was in it. The second-hand information that's available is not very reassuring or compelling.

But I am most likely incorrect on how the TCMA circuit is set up and some actual engineers have analyzed the system. In particular, soarbum wrote that there needed to be two throttle yokes/sticks set to idle to trigger both engine cutouts. This would also be true for the ANA flight in 2019 and yet both engines had fuel cutouts on landing. That is extremely unlikely to have occurred for both engines and it's likely either pilot error or an electrical fault. soarbum also mentioned that a simple short could have caused both systems to trigger TCMA and that they are right next to each other, so just one metal wire could have done it. He has a very complex analysis and the conversation in that discussion thread is illuminating.
 

Attachments

  • US06704630-20040309-D00000.png
    US06704630-20040309-D00000.png
    42.6 KB · Views: 31
Here's a schematic of Boeing's patent on the TCMA system. It's designed so that the hydromechanical units (HMU) which deliver fuel have multiple cutoffs. I believe a single active cutoff signal (out of several) will cut fuel. Although there are multiple inputs that modify that signal, such as the landing gear detection system. The TCMA system exists to prevent fuel from flowing to the engines during a fire (fire is not listed as the reason though) or if the engines are producing thrust after landing. For this reason, the main circuit is wired into the throttle. If the throttle is at idle, then fuel is automatically cut off.

But it appears that these are not simple on-off switches and that both FCUs are (16) wired into electronic control units, or electronic engine control (EEC) units.

Schiavo's argument is that erroneous sensor data led to the system activating while the plane was in the air. Going off the schematic, I believe it is possible to tell whether the FCU switches are electronically or physically moved, but it's dependent on how they've wired the firmware controller which governs the EEC system.

The reason the ANA flight in 2019 wasn't considered very severe is because the plane had already touched down and the system engaged when the thrust reversers were active. The investigators assumed that the engines were accidentally put into idle, which would have triggered the fuel cutoff. However, this report was never made public and we have no idea what was in it. The second-hand information that's available is not very reassuring or compelling.

But I am most likely incorrect on how the TCMA circuit is set up and some actual engineers have analyzed the system. In particular, soarbum wrote that there needed to be two throttle yokes/sticks set to idle to trigger both engine cutouts. This would also be true for the ANA flight in 2019 and yet both engines had fuel cutouts on landing. That is extremely unlikely to have occurred for both engines and it's likely either pilot error or an electrical fault. soarbum also mentioned that a simple short could have caused both systems to trigger TCMA and that they are right next to each other, so just one metal wire could have done it. He has a very complex analysis and the conversation in that discussion thread is illuminating.
Yes there are several ways of cutting fuel to the engine including a firewall shutoff that automatically closes when the fire handle is selected to the armed position. The fire bottles are not fired at that time and require further crew actions. This circuit, as you say, has software controls as has the system that kills the engine if the thrust reversers are selected while the aircraft is in flight mode. Those systems are totally separate from the fuel SOV which is controlled by those cockpit switches and vice versa.

In the Japanese incidents the investigators knew that the way that reverse thrust is selected on all turbine engines is to pull the power levers back to idle, lift the power lever (or reverser handle on top of the thrust lever) then pull the lifted lever further back to obtain an increase in reverse thrust. The TCMA system is part of the certification requirement to ensure that reverse thrust cannot be selected in flight. Obviously if reverse is selected on one engine in flight that wing will rapidly slow causing the aircraft to yaw until that wing stalls and then the aircraft will rapidly roll and crash.

This was all caught on film in the mid 60s when an idiot DC-8-52 check captain ignored all the engine and airframe operating instructions and, after relaxing the friction locks, slammed one outboard engine power lever to idle just a the nose started to lift and before the aircraft entered flight mode. When the power lever hit the aft stop the reverser lever was operated by inertia and the selected outboard engine went to full reverse thrust. It was all caught on camera because the press were there to film the departure of an inaugural flight. The aircraft came to rest inverted between the terminal and the fire shed - about 100m/yd from the end of the terminal.

Only the check captain and flight engineer died. The FE was killed when he released his seat belt while hanging upside down and broke his neck when he hit the roof. His death was the only tragedy. Cockpit sims were very limited in their capabilities in those days so a lot of training was still done on the actual aircraft and CRM did not exist in those days so no one had reported the check captain to management for dangerous behaviour.
 
Here's a schematic of Boeing's patent on the TCMA system. It's designed so that the hydromechanical units (HMU) which deliver fuel have multiple cutoffs. I believe a single active cutoff signal (out of several) will cut fuel. Although there are multiple inputs that modify that signal, such as the landing gear detection system. The TCMA system exists to prevent fuel from flowing to the engines during a fire (fire is not listed as the reason though) or if the engines are producing thrust after landing. For this reason, the main circuit is wired into the throttle. If the throttle is at idle, then fuel is automatically cut off.

But it appears that these are not simple on-off switches and that both FCUs are (16) wired into electronic control units, or electronic engine control (EEC) units.

Schiavo's argument is that erroneous sensor data led to the system activating while the plane was in the air. Going off the schematic, I believe it is possible to tell whether the FCU switches are electronically or physically moved, but it's dependent on how they've wired the firmware controller which governs the EEC system.

The reason the ANA flight in 2019 wasn't considered very severe is because the plane had already touched down and the system engaged when the thrust reversers were active. The investigators assumed that the engines were accidentally put into idle, which would have triggered the fuel cutoff. However, this report was never made public and we have no idea what was in it. The second-hand information that's available is not very reassuring or compelling.

But I am most likely incorrect on how the TCMA circuit is set up and some actual engineers have analyzed the system. In particular, soarbum wrote that there needed to be two throttle yokes/sticks set to idle to trigger both engine cutouts. This would also be true for the ANA flight in 2019 and yet both engines had fuel cutouts on landing. That is extremely unlikely to have occurred for both engines and it's likely either pilot error or an electrical fault. soarbum also mentioned that a simple short could have caused both systems to trigger TCMA and that they are right next to each other, so just one metal wire could have done it. He has a very complex analysis and the conversation in that discussion thread is illuminating.

Nobody said the TCMA are simple cut off switches. The TCMA and the mechanical cut off switches that were switched off on IA 171 are two different systems.

The TCMA is not the system that was part of this crash…
 
Nobody said the TCMA are simple cut off switches. The TCMA and the mechanical cut off switches that were switched off on IA 171 are two different systems.

The TCMA is not the system that was part of this crash…
I believe you, but Mary Schiavo said that it's possible that the TCMA is responsible. It's why I'm trying to find out if the black box can differentiate physical movement of the FCU switches from what Schiavo is saying (an activation of the TCMA). But you've got to think 200% that the black box would register if the TCMA was activated. So TCMA must not have activated. You and Mitasol are certainly right about this point.

According to the schematic, it might be possible for TCMA to flip fuel to cutoff because these are wired together, but the physical switch runs to the EEC so this should be recorded by the black box and it should be interpreted as an activation of TCMA. However, If the FCU's cutoff switch was triggered by a physical short, then it would be interpreted as a mechanical activation of the switch. This is because these switches are right next to each other. A single loose wire could trigger a physical short, but it's unlikely.

But I don't think it's an open and shut case against the pilot just yet.
 
I believe you, but Mary Schiavo said that it's possible that the TCMA is responsible. It's why I'm trying to find out if the black box can differentiate physical movement of the FCU switches from what Schiavo is saying (an activation of the TCMA). But you've got to think 200% that the black box would register if the TCMA was activated. So TCMA must not have activated. You and Mitasol are certainly right about this point.

According to the schematic, it might be possible for TCMA to flip fuel to cutoff because these are wired together, but the physical switch runs to the EEC so this should be recorded by the black box and it should be interpreted as an activation of TCMA. However, If the FCU's cutoff switch was triggered by a physical short, then it would be interpreted as a mechanical activation of the switch. This is because these switches are right next to each other. A single loose wire could trigger a physical short, but it's unlikely.

But I don't think it's an open and shut case against the pilot just yet.

Again, where were the toggles? Up, it's a software issue, down, someone futzed with them ... and CVR implies that one of the aircrew had a visual on toggles-down.
 
Again, where were the toggles? Up, it's a software issue, down, someone futzed with them ... and CVR implies that one of the aircrew had a visual on toggles-down.
Mary Schiavo said that the FO didn't seem to have activated the switches and neither did the pilot. She seems to have meant to say that there was an alert that the fuel cutoff engaged. The FO might not have seen the physical switches in the cutoff position and he was responding to an alarm/alert.

The schematic doesn't have any info on this though.
 

Users who are viewing this thread

Back